Err

Audin - Distribution de fournitures en automatisme industriels
Paiement 100% sécurisé
Livraison express
Contact

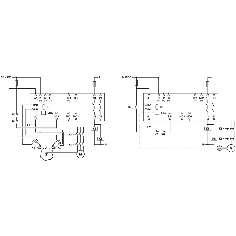
PSR-MM30-2NO-2DO-24DC-SC

PHOENIX CONTACT
Code fabriquant : 2702357
Code AUDIN : A0379374
Disponible sous 6 jours

Module de surveillance de vitesse et contrôleur d’arrêt


Module de surveillance de vitesse et contrôleur d’arrêt à 2 canaux jusqu'au SIL 3, cat. 4, PL e, 2 sorties de relais de sécurité, convenant pour le raccordement de HTL, TTL ou d'encodeurs Sin/Cos ainsi que des détecteurs de proximité, bloc de jonction à vis enfichable, largeur: 22,5 mm
196g
Module de surveillance de vitesse et contrôleur d’arrêt à 2 canaux jusqu'au SIL 3, cat. 4, PL e, 2 sorties de relais de sécurité, convenant pour le raccordement de HTL, TTL ou d'encodeurs Sin/Cos ainsi que des détecteurs de proximité, bloc de jonction à vis enfichable, largeur : 22,5 mm